Перейти к содержанию

Активность

Лента обновляется автоматически

  1. Последний час
  2. Всем доброго времени суток прошу поделиться схемой .VIN VF37B9HXC68501972 Висит ошибка Р2670 Слишком низкое питание на ДПКВ ДПРВ Датчик давления фреона и нет запуска.
  3. Есть такой с digital-kaos, правда с крашем, мож подойдёт 95910-3R410 KIA Cadenza mac7242.rar
  4. Всем привет! Прописал дополнительный ключ с xtool x100: машину заводит, открывает, закрывает по радио каналу. Но багажник не открывает и панику не включает. На родном ключе работают все кнопки. Дополнительный ключ выдает частоту (проверил на kc501) при нажатии на эти кнопки, но авто не реагирует на них. Производителя болванки не знаю, клиент сам покупал его на алиекспресс. В машине нет слота для ключа, только кнопка старт стоп. Сканером xtool, diagzone не нашел нигде настроек ключей. Подскажите, пожалуйста, в чем может быть дело и как это можно исправить? (От другого клиента на Nissan rogue 2017 года слышал аналогичные жалобы, поэтому, думаю, что мой случай не уникальный)
  5. Сегодня
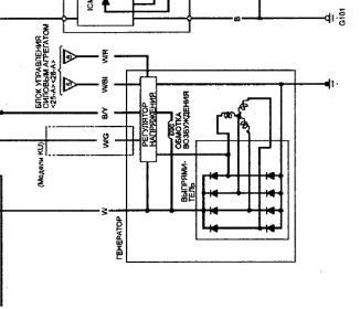
  6. Проблема в проводах от генератора до ЭБУ, чтото умерает в генераторе и тянет за собой ЭБУ и в основном после того как долго сахатят больше 4000 т. оборотов...
  7. Всем привет Mitsubishi outlander 2013 MH8115F, нужно удалить P0015 и P0016. прочитан pcmflash в Bench. Оплачу через PayPal MH8114F_MH8115F_ZM1022_flash-20250920-120854.bin
  8. Mb key

    KIA GADENZA 95910-3R410

    Всем привет Доброго дня автомобиль KIA gadenza 2011 года нуждается Full flehs eeprom блок управления воздушных подушек безопасности если у кого-то есть Поделитесь пожалуйста Заранее спасибо🤝🤝🤝 MAC7242 +9940706215547 Мой номер WhatsApp
  9. От переданий сам часто на них глючит. У меня уже 2 сама таких все работает но раз в неделю машина не заводила. И датчик распредвала
  10. если ты про чистку дампа , то вот валяется прога без дела . а если про покупку решения вскрытия , то смысла нет покупать . чистка уже по 50 долл на каждом углу . только с гарантией на работу требуй, что блок не привалят, и что после них его хоть кто-то сделать сможет.А то увалят пароль 0x78 команды, а потом в отказ. Мол это не я... А то есть тут секта Святого XXXXX , любители таких дел ))). Играют в Угадай Мелодию ))) TESLA_crash_remover.rar
  11. Подал 12v, менял порты как там советовали и обновиться н получилось. Не понятно что мешает начать закачивать в прибор прошивку. Пару- тройку дней назад менял батарейку разберу посмотрю может она просела.
  12. А я считаю, что поршень из-за форсунок намазало. И если просто заменить мотор, и не проверить (почистить, заменить...) форсунки, то намажет еще раз.
  13. И для этого вы начали плодить темы с программами, которые тут уже давно есть, чтобы поднять себе репутацию?
  14. Можно было) но скачать не мог))) не хватает репутации(((
  15. Плохо ищешь... Нужно ни на кнопку Info нажимать, а в последней вкладке меню "о микросхеме"
  16. подскажите а где подключку брать ? я имею в виду точки подключения допустим к приборкам внутрисхемно . в меню софта не нахожу
  17. Передний SAM посмотреть бы.... Нормально ли сидят предохранители..
  18. Всем привет, нужна стоковая прошивка с EEPROM (полный фулл вытянутый в bench ) MAZDA CX-5 2.2 DENSO HW: SH01-188K1- SW: SH3N-18881-N Обн. ПО: SH3N-188K2-N Заранее, благодарен!!!
  19. Wersja 1.45 - działa w systemie Win 11. https://mega.nz/file/mVoDUJxY#fUhOEulsUwRqOTBxFjZl1gzhlhJ6oyGm8FZ98vFodAk
  20. Здравствуйте, прошу помочь с эл.схемой управления двигателем. Honda Pilot EX-L 2021 3.5 5FNYF5H52MB009322 Заранее благодарю.
  21. Старая программа. Лежит на всех форумах. Иногда помогает, а иногда считает неправильно...
  1. Загрузить ещё активность
×
  • Создать...